原標題:解讀:什么是危險貨物運輸包裝檢驗?
國際海運公司危險貨物種類繁多,性質各異,危險性也各有不同。對于危險貨物,海關在進出口環節對其包裝有特殊的檢驗要求。今天,小編就帶您全面了解一下危險貨物運輸包裝檢驗。

一、什么是危險貨物?
《危險貨物分類和品名編號》(GB6944)規定,危險貨物是指具有爆炸、易燃、毒害、感染、腐蝕、放射性等危險特性,在國際海運公司危險品運輸、危險品儲存、危險品包裝生產、經營、使用和處置中,容易造成人身傷亡、危險品貨運財產損毀或環境污染而需要特別防護的物質和物品。
危險貨物分為9大類:
1. 爆炸品
2. 氣體
3. 易燃液體
4. 易燃固體、易于自燃物質、遇水放出易燃氣體的物質
5. 氧化性物質和有機過氧化物
6. 毒性物質和感染性物質
7. 放射性物質
8. 腐蝕性物質
9. 雜項危險物質和物品包括環境危害物質
二、危險貨物包裝有哪些分類?
按照種類,危險品運輸可劃分為單一包裝、組合危險品包裝包裝、復合容器、中型散裝容器、大型容器等。
按照危險程度,國際海運公司對第1類、第2類、第7類、第5類的5.2項、第6類的6.2項以及第4類的4.1項自反應物質以外的其他各類危險貨物,可劃分為I類、II類、III類三個包裝類別:
1. I類包裝——顯示高度危險性的物質;
2. II類包裝——顯示中等危險性的物質;
3. III類包裝——顯示輕度危險性的物質。
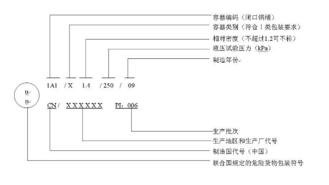
三、危險貨物包裝如何標記?
國際海運公司危險貨物包裝標記用于表明帶有該標記的容器已成功通過規定試驗,并符合相關要求,但標記并不一定證明該容器可用于盛裝任何物質。
標記示例:

四、什么是出口危險貨物包裝
生產企業代碼?
危險品貨運海關對出口危險貨物包裝生產企業實施代碼管理,國際貨運代理代碼應體現生產企業所在區域的直屬海關信息。
生產企業代碼由大寫英文字母C(代表“Customs”)和六位阿拉伯數字組成,前兩位阿拉伯數字代表危險品貨代企業所在區域的直屬海關(如52代表黃埔海關),后四位阿拉伯數字0001-9999代表國際貨運代理生產企業。
五、海關對出口危險貨物包裝
有什么監管要求?
為保證出口危險貨物運輸過程的安全,《中華人民共和國進出口商品檢驗法》第十七條規定:“為出口危險貨物生產包裝容器的危險品貨代企業,必須申請商檢機構進行包裝容器的性能鑒定。危險品運輸生產出口危險貨物的企業,危險品海運必須申請商檢機構進行包裝容器的使用鑒定。使用未經鑒定合格的包裝容器的危險貨物,不準出口。”
海關對出口危險貨物包裝經檢驗合格后簽發《出境貨物運輸包裝性能檢驗結果單》(簡稱“性能證”)、《出境危險貨物運輸包裝使用鑒定結果單》(簡稱”使用證“),兩證俗稱“危包證”。
六、怎么向海關申請“危包證”?
《出境貨物運輸包裝性能檢驗結果單》
《出境貨物運輸包裝性能檢驗結果單》由危險貨物包裝生產企業向屬地海關申請。危險品海運黃埔海關根據業務分工,廣州市黃埔區、增城區、東莞市的危險品包裝企業分別由蘿崗海關、增城海關、東莞海關負責。
《出境危險貨物運輸包裝使用鑒定結果單》
《出境危險貨物運輸包裝使用鑒定結果單》由危險貨物生產企業向屬地海關申請。黃埔海關根據業務分工,廣州市黃埔區、廣州市增城區的國際貨運代理企業分別由蘿崗海關、增城海關負責,東莞市企業由危險品海運企業所在地屬地海關負責。

備注:東莞片企業所在地的受理海關
●東莞海關:莞城、石龍、東城、萬江、南城、中堂、望牛墩、石碣、高埗、道滘、洪梅、厚街、寮步、大朗、茶山、石排、松山湖。
●新沙海關:麻涌。
●常平海關:常平、橋頭、橫瀝、企石、東坑。
●鳳崗海關:黃江、樟木頭、清溪、塘廈、謝崗、鳳崗。
●東莞長安海關:虎門、長安、大嶺山。
●沙田海關:沙田。
詳情可參閱:《黃埔海關關于明確東莞片區進口目的地和出口產地檢驗檢疫業務管轄范圍的通告》
免責聲明:除非特別注明,得一國際危險品貨運網所載內容及圖片來源于互聯網、微信公眾號等公開渠道,本網轉載目的在于傳遞更多信息,僅供參考、交流之目的。并不代表本網贊同其觀點和對其真實性負責。轉載稿件及圖片版權歸原作者或機構所有,如有侵權及其他需求,請您將相關資質證明和您的權利要求發送至miki@gotonecargo.com 得一國際危險品貨代網工作人員會盡快回復處理!如轉載本站資訊,及原創文章,請注明出處。
掃一掃 加微信給您報價